疆能电气有限公司

户外高压真空断路器

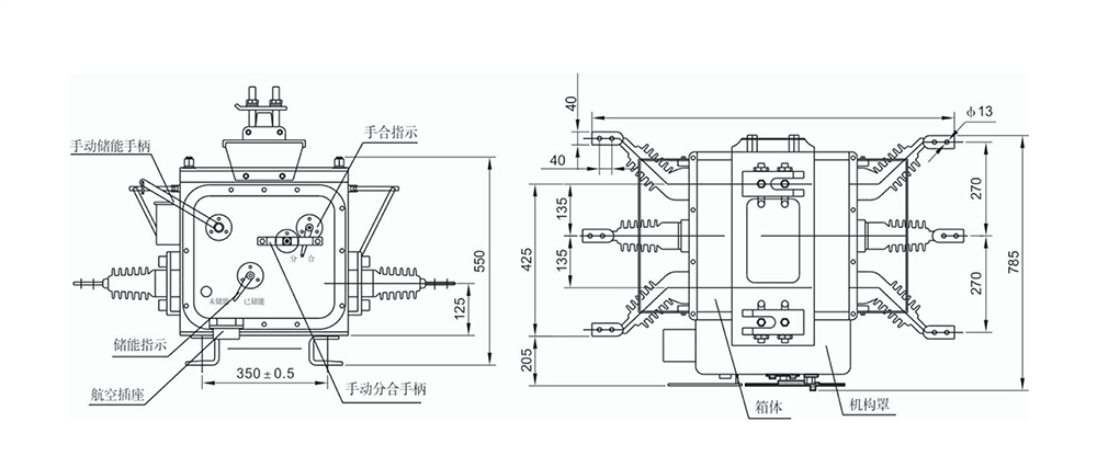
(JKW)ZW20A-12户外高压真空断路器

(JKW)ZW20A-12户外高压真空断路器

(JKW)ZW20A-12户外高压真空断路器

品牌:疆能电气
类别:户外高压真空断路器

立即咨询立即咨询
热线电话 400-600-2722
概述
    (JKW)ZW20A-12户外高压真空断路器(以下简称断路器)为额定电压12kV,三相交流50Hz的户外配电设备。它采用真空灭弧和SF6气体作为绝缘介质,是ZW20-12型柱上真空断路器改进型产品。箱体采用了引进日本东芝公司VSP5的气体密封、防爆、绝缘结构技术,进出线导管也进行了密封性能改进,整体密封性能优良,内部充装的SF6气体不泄漏,不受个界环境影响;其弹簧操作机构进行了小型化设计和可靠性和稳定性优化,采用直动链条主传动和多级脱扣系统,动作可靠性和稳定性比国内传统的弹簧操作机构提高了好几倍;主回路的轴与套之间的接触采用了内收外张式表链结构,主回路的接触电阻小、温升低。所以,ZW20A-12型户外柱上真空断路器是一种免维护产品,是柱上断路器中的佳品。

  ZW20A-12较ZW20-12还增加了过流保护、机构弹簧储能指示,并配备航空插座作二次电气连接,便于与智能化控制器相结合。
  
  优良的电气和机械性能,使ZW20A-12型户外柱上真空断路器得到广泛的应用。主要用于开断、关合10kV电力系统的负荷电流及短路电流,适用于变电站及工矿企业配电系统中作保护和控制之用,更适用于电网频繁操作的场所。本产品与控制器配套,具有优良的重合器功能,能满足配电自动化系统要求。

功能特点:
  此开关可实现以下功能:速断保护、过流保护、(三次重合闸、事件记录、防涌流保护、零序保护、实时时钟、重合闸后加速、实时状态查询、智能掌上电脑控制、本地/远程设置定值、故障主动上报、GSM短消息功能)“选配”。

使用环境条件:
1.海拔高度不超过3000m;
2.周围空气温度上限不超过40℃,下限不超过-40℃,日温差26℃;
3.风压不超过700Pa;
4.污秽等级:IV级;
5.覆冰厚度100mm;
6.安装场所:无易燃、爆炸危险、化学腐蚀的场所;
7.地震列度不超过8度。

联系电话

13868889777

地址:上海市浦东新区万祥镇宏祥北路83弄1-42号20幢118室

手机:13868889777

网址:Http://www.jiangneng.co

COPYRIGHT © 2021 上海疆能电气有限公司 VS1 ZW32 ZW20 FZN25 KYN28 HXGN15 ALL RIGHTS RESERVED 版权所有 浙ICP备12005340号-1 houtai